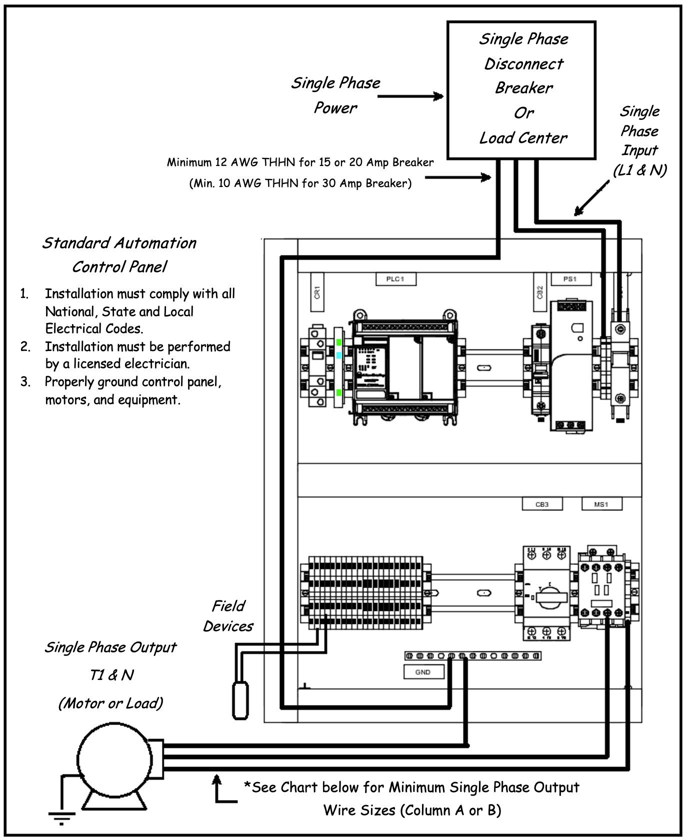
If you’re looking to wire a 1 phase motor and need a helpful guide, you’ve come to the right place. Understanding the wiring diagram is crucial to ensure the motor operates correctly and efficiently.
Whether you’re a DIY enthusiast or a professional electrician, having a clear understanding of the 1 phase motor wiring diagram is essential. This guide will walk you through the process step by step.

Related Post 2017 Benz Gla 250 Rear Sam Module Wiring Diagram
Next, carefully study the wiring diagram to identify the different components and connections. It’s important to follow the diagram precisely to avoid any electrical issues or damage to the motor.
Once you’ve familiarized yourself with the diagram, you can begin the wiring process. Start by connecting the power supply to the motor according to the specifications outlined in the diagram. Be sure to double-check all connections before powering up the motor.
If you encounter any difficulties or are unsure about any step in the process, don’t hesitate to seek help from a professional electrician. It’s always better to be safe than sorry when it comes to electrical work.
In conclusion, understanding and following the 1 phase motor wiring diagram is essential for the proper operation of your motor. By taking the time to study the diagram and make accurate connections, you can ensure that your motor runs smoothly and efficiently.
Download and Print 1 Phase Motor Wiring Diagram Listed below




