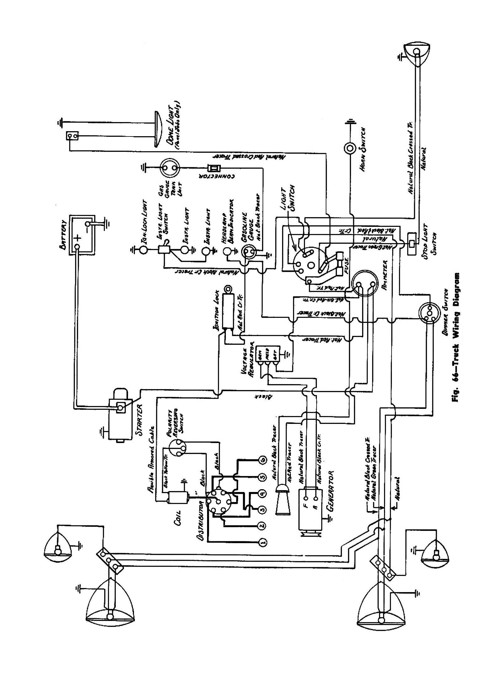
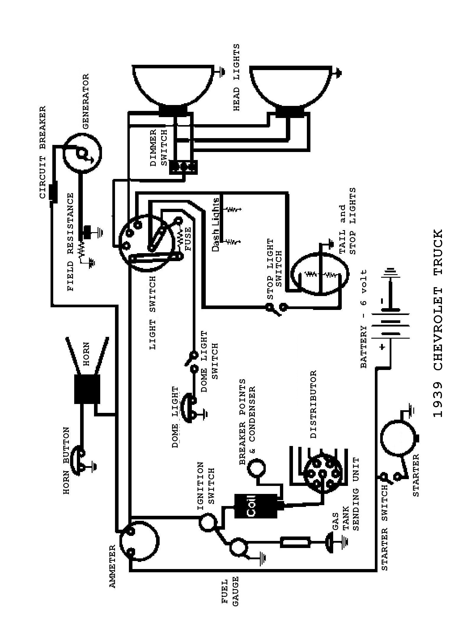
Looking for a wiring diagram for your 2000 Chevy Silverado ignition switch? You’re in the right place! Understanding how to properly wire your ignition switch is crucial for the overall functionality of your vehicle.
Whether you’re a seasoned mechanic or a DIY enthusiast, having access to the correct wiring diagram can make all the difference in your project. With the right information at your fingertips, you can tackle any wiring task with confidence.

Related Post 4 Wire Voltage Regulator Wiring Diagram
Start by locating the ignition switch in your vehicle and identifying the corresponding wires. Refer to the wiring diagram to match the colors and make the necessary connections. Taking the time to double-check your work can prevent any potential issues down the line.
If you’re unsure about any aspect of the wiring process, don’t hesitate to seek professional help. It’s always better to be safe than sorry when it comes to electrical work on your vehicle. With the right guidance, you can successfully wire your ignition switch and get back on the road in no time.
Remember, proper wiring is key to ensuring the smooth operation of your ignition switch. By following the correct diagram and taking the necessary precautions, you can avoid any potential mishaps and keep your vehicle running smoothly for years to come.
So, whether you’re upgrading your ignition system or simply need to replace a faulty switch, having the right wiring diagram is essential. With the proper guidance and attention to detail, you can tackle any wiring task with confidence and get your 2000 Chevy Silverado back on the road in no time.
Download and Print 2000 Chevy Silverado Ignition Switch Wiring Diagram Listed below




