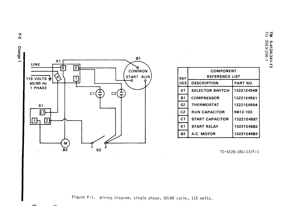
Are you in need of a Baldor motor wiring diagram for a single-phase motor? Look no further! Understanding how to properly wire your Baldor motor is crucial for its performance and longevity.
Whether you are an experienced electrician or a DIY enthusiast, having access to the correct wiring diagrams can save you time and frustration. Let’s dive into the world of Baldor motor wiring diagrams for single-phase motors!

Related Post 36 Volt E-Z Go Golf Cart Wiring Diagram
One common wiring configuration for single-phase Baldor motors is the split-phase motor. This type of motor has a start winding and a run winding, each with its own set of wires. By connecting these wires correctly, you can ensure that the motor operates smoothly.
Another important aspect of wiring a Baldor single-phase motor is understanding the motor’s voltage requirements. Make sure that the power source matches the motor’s voltage rating to prevent damage and ensure proper operation.
If you’re unsure about how to wire your Baldor single-phase motor, don’t hesitate to consult the manufacturer’s documentation or seek assistance from a qualified electrician. Safety should always be the top priority when working with electrical components.
In conclusion, having a clear understanding of Baldor motor wiring diagrams for single-phase motors is essential for anyone working with these types of motors. By following the proper wiring guidelines and safety precautions, you can ensure that your motor operates efficiently and safely for years to come.
Download and Print Baldor Motor Wiring Diagrams 1 Phase Listed below




