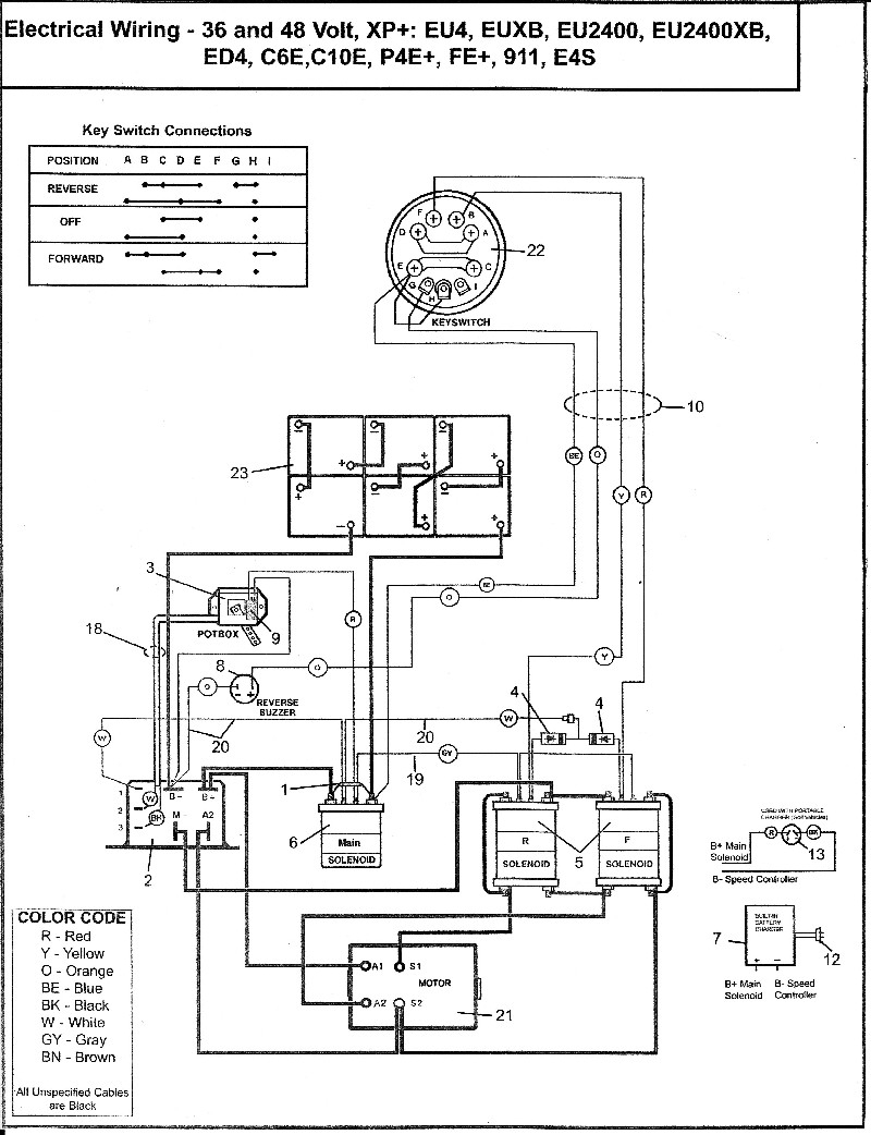
If you’re looking to upgrade or repair your 48 volt golf cart, understanding the wiring diagram is crucial. This diagram is a roadmap that shows how all the electrical components are connected.
Whether you’re a seasoned DIYer or a beginner, having a clear wiring diagram can make the process much smoother. It can help you identify any potential issues and ensure that everything is connected correctly.

Related Post Fuel Pump Wiring Harness Diagram
When reading a wiring diagram, it’s essential to pay attention to the symbols and colors used to represent different components. Understanding these symbols will make it easier to follow the diagram and make any necessary repairs or modifications.
If you’re not sure where to find a wiring diagram for your 48 volt golf cart, you can often find them online through the manufacturer’s website or forums dedicated to golf cart enthusiasts. You can also consult the owner’s manual or contact the manufacturer directly for assistance.
By familiarizing yourself with the wiring diagram for your 48 volt golf cart, you can save time and money on repairs and upgrades. It’s a valuable tool that can help you troubleshoot electrical issues and ensure that your golf cart operates safely and efficiently.
So, next time you’re working on your 48 volt golf cart, be sure to refer to the wiring diagram. It’s a handy resource that can make your life a lot easier and keep your golf cart running smoothly for years to come.
Download and Print 48 Volt Golf Cart Wiring Diagram Listed below




